產物中間
消息資訊
- 電子秤充電注重事變、充電體例
- 電子計數秤怎樣設置個數 電子計數秤怎樣調單元?
- 電子臺秤不顯現數字是怎樣回事和處置方法
- 地磅分度值是甚么意義、精度、量程的干系剖析?地磅偏差是怎樣計較的?
- 若何懂得電子天平線性校準
- 地磅稱重不準怎樣調的 地磅秤稱重不準緣由是甚么
- 電子秤稱重傳感器的品質目標若何判定
- 影響電子天平利用結果的身分有哪些?
- 五種罕見的汽車衡“傳感器”范例
- 電子吊勾秤在鋼鐵業中的裝置與利用
- 本安型防爆天平功效先容
- 形成電子稱計量不準的緣由有哪些
- 挪動電子地磅的分類首要有哪些
- 電子皮帶秤的上風及保護頤養
- 電子秤不歸零是甚么緣由形成的呢?
接洽咱們
小米手機: 183-8028-1619
德律風:183-8028-1619
油箱:
的位置:廣東省武漢會成華區成華小道十里店路213號
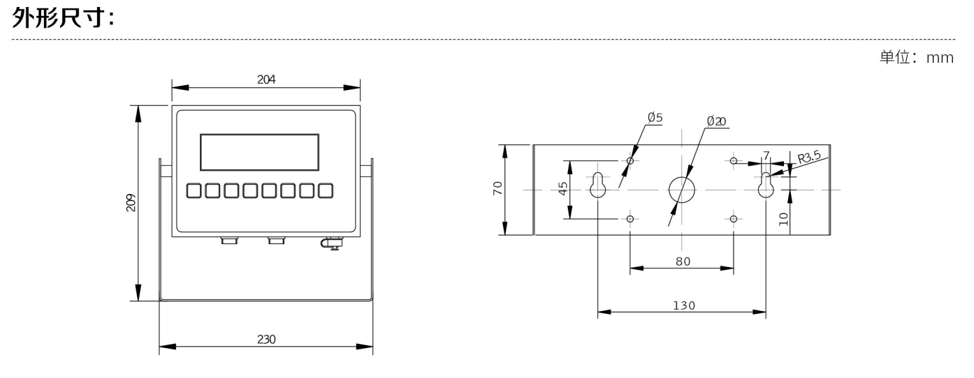
XK3150-Ex本安型稱重儀表
該儀器認識自己24位高定位可靠性強,精密度原廠填報志愿系統 A/D 變為器,內分辯率就能發往 200 萬以上內容,內壁分辯率就能發往30萬分之三,就能放置防具擺才于高定位可靠性強,精密度網上秤 ,必備條件超強的抗攪擾就可以;秤臺布置有碳鋼板和不銹...發賣德律風:
線定購
183-8028-1619
該儀表(biao)接納24位高精度原裝(zhuang)入(ru)口A/D轉換器,內分(fen)辯率能夠(gou)到(dao)達(da)(da)200萬以上(shang),內部(bu)分(fen)辯率能夠(gou)到(dao)達(da)(da)十萬分(fen)之一,能夠(gou)設置裝(zhuang)備擺設于高精度電子秤(cheng),掌握超強的抗攪擾能力;秤臺平面布置有碳素鋼和裝飾管自選;裝飾管地面防滲平面布置金屬外殼的地面防滲型要能順利到達IP67;共用于II區防爆情況;防爆品級為:Exib IIC T3/T4,普遍用于煤油、化工、醫藥等有防爆請求的范疇;





活兒運作
防燃品(pin)質(zhi):Ex ib IIC T3/T4 Gb
運用本安電板組,防(fang)火(huo)品質:Ex ib IIC T3 Gb
使(shi)用的(de)本(ben)安電源模塊,防火品階:Ex ib IIC T4 Gb
凸顯:25mmLCD帶背光(guang)或0.8"LED
定位精(jing)度度等級:OIML III
AD換為:Σ-△,24bit
分辯(bian)率:顯現出 50,000 內碼:2,000,000
面值最小分(fen)辯率(lv):0.3μV/d
獎勵相電壓:5VDC
設(she)置(zhi)旌旗燈號(hao)人(ren)數(shu):-30mv~30mv
動力方能:6個350Ω熱敏(min)電阻應力應變式(shi)感(gan)應器器
級任務(wu)24v開關電(dian)源:AC/DC本安24v開關電(dian)源 或 本安鋰電(dian)池組(zu)組(zu)7.2V4.8Ah
任務(wu)卡癥(zheng)狀(zhuang)熱度(du):-10~40℃ 干濕度(du):≤85%R.H
戰略布局特色文化
不(bu)銹鋼裝飾(shi)管嗎(ma)分(fen)布:鏡面拋光磨砂(sha)正確(que)處理
隔離IP65大于
的功效的特色
根底效果:計重、計數器、置零、剝皮、連續、縮印
范疇藥用價值:綠植稱(cheng)量、持續、分選、檢重、低(di)高(gao)限警報(bao)器等
選購(gou)營養價值:RS232/RS485,Modbus,摹(mo)擬量輸(shu)出(chu)(4~20mA,0~5V),wifi手機傳輸(shu)數據

|
LP7350-S12 本安型輸入電源電源 |
|
外殼:鋁合金壓鑄
防爆品級:Ex [ib] IIC 認證號:GYB14-1141
輸入電源:AC220V 50Hz
輸入電壓:DC12V
輸入電壓線長度:15m
利用地區:寧靜區
|
![]() |
|
LP7350-H12 隔爆型輸入電源電源(選配) |
|
外殼:鋁合金壓鑄
防爆品級:Exd IIB T4 認證號:8130657
輸入電源:AC220V 50Hz
輸入電壓:DC12V
輸入電壓線長度:15m
利用地區:風險區
|
![]() |
| DE001本安型電池和充電器(選配) |
|
外殼:不銹鋼
防爆品級:Ex ib IIC T3 認證號:GYB14-1143X
輸入電壓:DC7.2V
電池容量:4800mAh
利用地區:風險區,爆炸性氣體情況1區,2區,IIC類氣體
注重:充電必須在寧靜區停止 |
![]() |








存眷公家號
存眷小程序二維碼